Система алюминиевых профилей AGS

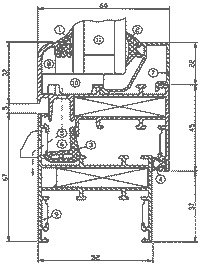
Изделия системы AGS изготавливаются экструзионным способом из сплавов 6060 и 6063 по DIN 1748 и DIN 17615. Профили серии AGS 50 (без терморазрывной секции) предназначена для изготовления окон, дверей и витражей (рис. 1). Серия имеет базовый размер толщины рамы, равный 52 мм, и базовый размер толщины створки (полотна), равный 60 мм. В качестве заполнения конструкций серии могут быть использованы стекло, стеклопакеты либо сэндвич-панели толщиной от 3 до 41 мм. На основе серии AGS возможно изготовление распашных одно-, двух- и трехстворчатых окон, откидных и подвесных окон, а также окон с двумя схемами открывания. Распашные двери серии AGS 50 имеют различные направления открывания и могут поставляться заказчику как отдельно, так и в составе витража.
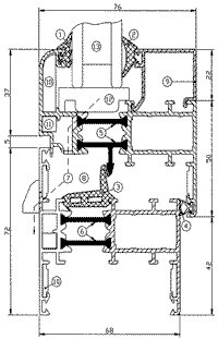
Серия AGS 68 (с терморазрывной секцией) с центральным и внутренним уплотнением предназначена для изготовления оконых и дверных блоков (рис. 2). Проведенные в ходе сертификации серии испытания оконных блоков показали, что приведенное сопротивление теплопередаче оконных и дверных блоков при отношении площади остекления к площади заполнения светового проема, равном 0,75, в зависимости от того, какой стеклопакет установлен, лежит в диапазоне 0,45-0,52 м2°С/Вт. Воздухопроницаемость оконного блока при разности давления на наружной и внутренней поверхностях, составляющей 10 Па, находится в пределах 5 кг/м2ч. Изоляция внешнего шума составляет 28дБА. Базовый размер серии (толщина рамы) - 68 мм. В качестве заполнения в конструкциях серии могут быть использованы стеклопакеты либо сэндвич-панели толщиной от 18 до 58 мм. Терморазрывная секция выполняется из полиамидных термовставок, армированных стекловолокном. Этот материал имеет низкую теплопроводность, а изделиям из него свойственны высокие точность размеров и форм, прочность и устойчивость к старению.
В оконых и дверных блоках AGS 68 используется фурнитура от "Alutec" и "NewTec".
Серия AGS 68Е (Европаз) предназначена для устройства светопрозрачных наружных и внутренних ограждений жилых, общественных и производственных зданий. Окна изготавливаются из прессованных алюминиевых профилей с применением полиамидных термомостов, препятствующих промерзанию конструкции в зимний период. В качестве заполнения в конструкциях данной серии могут быть использованы стекло, стеклопакеты либо сэндвич-панели толщиной от 1 до 61 мм. Базовые размеры серии - 66 мм для рамы и 76 мм для створки, для фасадных окон - 69 мм для рамы и 79 м для створки. В оконных блоках AGS 68Е используется фурнитура от "Roto", "Siegenia", "Savio".
Профили серии AGS 150 предназначены для устройства фасадов зданий, зимних садов и светопрозрачных покрытий. На основе изделий серии можно конструировать фасады с различными углами перелома. Разнообразию архитектурных решений способствует обширность номенклатурного перечня изготавливаемых стоек, ригелей и декоративных крышек. В фасад, в основе конструкции которого - изделия АGS 150, можно встраивать окна AGS 68 и AGS 68Е, двери AGS 50 и AGS 68. Возможна также установка мансардного окна. Конструкция фасада позволяет устанавливать стеклопакеты либо сэндвич-панели толщиной до 48 мм.
Все профили AGS могут быть окрашены порошковыми красителями в соответствии с ГОСТ 9.410-88. Цвет покрытия определяется заказчиком в соответствии со шкалой RAL. Толщина покрытия зависит от марки красителя и лежит в диапазоне 60-120 мкм.
Крепежные элементы и используемые аксессуары изготавливаются из нержавеющего или защищенного от коррозии материала.

Рис. 1: 1. Наружный уплотнитель. 2. Внутренний уплотнитель. 3. Центральный уплотнитель. 4. Внутренний уплотнитель между створками. 5. Отверстия для циркуляции воздуха и удаления конденсата. 6. Наружная камера перед центральным уплотнителем для создания теплового барьера, сбора и отвода воды. 7. Штапик (фиксатор заполнения). 8. Уголок для выравнивания створки. 9. Выравнивающий уголок. 10. Подкладка под заполнение. 11. Заполнение.


Рис. 2: 1. Наружный уплотнитель. 2. Внутренний уплотнитель. 3. Центральный уплотнитель. 4. Внутренний уплотнитель между створкой и рамой. 5. Тепловой разрыв в конструкции створки (термовставки из армированного стекловолокном полиамида). 6. Тепловой разрыв в конструкции рамы (термовставки из армированного стекловолокном полиамида). 7. Отверстия для циркуляции воздуха и удаления конденсата. 8. Наружная камера перед центральным уплотнителем для создания теплового барьера, сбора и отвода воды. 9. Штапик (фиксатор заполнения). 10. Выравнивающий уголок. 11. Алюминиевый уголок для фиксации угловых соединений. 12. Подкладка под заполнение. 13. Заполнение.Подготовил Владимир ДАНИЛОВ
Строительство и недвижимость. Статья была опубликована в номере 06 за 2002 год в рубрике металл


